熱門關鍵詞: 機器人電機復印機電機照相機電機剃須刀電機玩具電機

目前,國內外對無刷直流電機( brushless DCmotor, BLDCM)的定義一般有兩種:一種定義認為只有梯形波/方波無刷直流電機オ可以被稱為無刷直流電機,而正弦波無刷電機則被稱為永磁同步電機(permanent magnet synchronous motor: PUSH)另一種定義認為梯形波/方波無刷電機和正弦波無刷電機都是無刷直流電機。本文將采用第一種定義,把具有串勵直流電機啟動特性和并勵直流電機調速特性的梯形波/方波無刷直流電機稱為無刷直流電機。
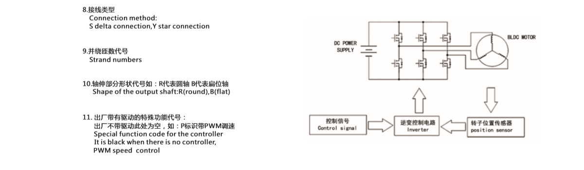
那么無刷直流電機是怎樣命名的呢?
深圳市萬至達電機制造有限公司廣泛應用于車載電子設備、醫療器械、音像設備、信息通訊設備、家電設備、航空模型、電動工具、按摩保健器械、電動牙刷、電動剃須刨、修眉刀、電吹風、便攜式攝像機、安防設備、精密儀器及電動玩具等各種電動產品。服務熱線:0755-29886108

鑄劍為軍,砥礪奮進。2019年7月27日,深圳萬至達年中研討會及團建活動在沙井海上田園順利召開,萬至達總經理張萬用,各部門負責人,以及全體業務精英齊聚一堂。本次會議主要總結了公司上半年經營情況,并對下半年的銷售目標和發展規劃進行了詳細討論,明確了下半年營銷工作的核心與關鍵。

萬至達電機的貴金屬換向直流空心杯電機和內置有調速驅動器的扁平無刷直流空心杯電機是滿足這些要求的理想選擇。搭配萬至達電機的馬達紋身機具有自身的重量輕,無噪聲,超穩定,易調節,好上手等優點。